
台达UPS在石化行业应用方案
最近两年将是我国石油石化工业由大走强继续发展的一年,而工业和交通运输业继续企稳向好,柴油需求也将由疲软转为旺盛,同时,全国汽柴油质量将全部执行相当于欧Ⅲ标准的国Ⅲ标准
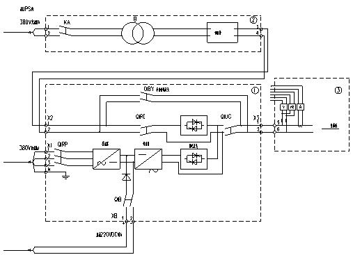
解决方案
随着石油石化行业的走强发展,越来越多重要设施需要采用UPS系统,针对用户现场有较大直流屏供给,此次将利用原有直流屏供电方案,该方案采用UPS增加输入旁路隔离变压器方案,同时增加了隔离二极管,系统图如下:
降低成本
该方案利用客户现场大的直流屏,而不需要用户额外再配蓄电池,并采用隔离二极管的技术,使得原有电池更加可靠,降低成本。
系统隔离
输入旁路增加隔离变压器,可使输入与输出实现电气隔离,使得系统更有安全性。
客户价值
内容编辑